- 手機:
- 137 6026 2620
- 經理:
- 何經理
- 郵箱:
- jesion.he@ac-led.com.cn
- 地址:
- 深圳市光明區公明街道上村上輦工業區5棟3樓
產品概述
DB3100可控硅調光IC高功率因素\寬電壓\TRTAC調光LED驅動芯片?LED球泡燈/筒燈/吸頂燈/LED日光燈管等照明
高功率因素\寬電壓\TRTAC調光LED驅動芯片
概述
DB3100是LED恒流驅動控制芯片,適用于市電直接供電的LED恒流驅動, 輸出電流由外接CS電阻設置為5mA~60mA,且輸出電流不隨芯片VD端口電壓而變化,較好的恒流性能。
DB3100使用方便,芯片并聯可擴展輸出電流,遞進式級聯,可實現逐次導通分段式恒流組合。
芯片內部集成過溫保護電路,在芯片結溫超過內部設定點時,開始降低電流輸出,實現芯片處于安全工作狀態。
芯片應用系統結構簡單,外圍元件少,寬電壓輸入,支持可控硅調光,DB3100是SOT89-3封裝。
特點
?寬電壓輸入90-270V LED常亮
?系統方案符合Title24標準低頻閃
?兼容80%可控硅調光
?系統方案恒功率
?芯片間輸出電流偏差<±4%
?過熱保護
?高功率因數0.95
?芯片應用系統無EMI問題
|
序號 |
引腳名稱 |
引腳說明 |
|
1 |
CS |
輸出電流值設置端 |
|
2 |
VS |
芯片地 |
|
3 |
VD |
芯片電源輸入與恒流輸出端口 |
極限參數
|
參數 |
符號 |
范圍 |
單位 |
|
VD端口電壓 |
VOUT |
-0.5~500 |
V |
|
VD端口最大電流 |
IOUT |
80 |
mA |
|
工作溫度 |
TOPT |
-40~120 |
℃ |
|
存儲溫度 |
TSTG |
-50~150 |
℃ |
|
ESD耐壓 |
VESD |
2 |
KV |
熱阻參數
|
符號 |
說明 |
SOT89-3L |
單位 |
|
RTHJA |
熱阻(1) |
92.8 |
℃/W |
電氣參數
(無特殊說明,TA=25℃)
|
符號 |
參數 |
條件 |
最小值 |
典型值 |
最大值 |
單位 |
|
Vvd_MIN |
VD輸入電壓 |
IOUT=30mA |
10 |
-- |
-- |
V |
|
Vvd_BV |
VD端口耐壓 |
IOUT=0 |
500 |
-- |
-- |
V |
|
Ivd |
輸出電流 |
-- |
5 |
-- |
60 |
mA |
|
IDD |
靜態電流 |
VOUT=10V,CS懸空 |
-- |
0.16 |
0.25 |
mA |
|
Vcs |
CS端口電壓 |
VOUT=10V |
-- |
0.6 |
-- |
V |
|
DIvd |
IOUT片間誤差 |
IOUT=20mA |
-- |
±4 |
-- |
% |
|
TSC |
電流負溫度補償起始點 |
-- |
-- |
130 |
-- |
℃ |
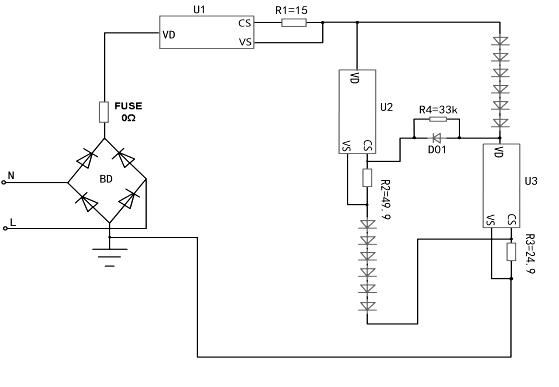
寬電壓及可控硅調光參考應用圖

附件是規格書下載
上一條 : 已經沒有了!
下一條 : DB5200B無頻閃可控硅調光線性恒流iC